Universel grænsekontakt

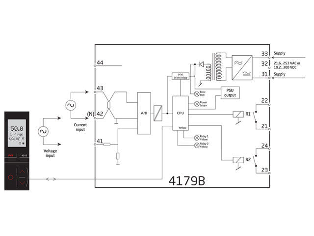
4179B

AC-indgang, 2 x alarmrelæ, isoleret indgang/udgang/forsyning
  • Måler AC-strøm- og -spændingssignaler
  • Udgang: 2 relæer
  • Programmering, procesovervågning og diagnostik via PR 4500
  • Universel forsyning med 21,6…253 VAC / 19,2...300 VDC

Bemærk: Produkter fra webshoppen leveres med standardopsætning.

Performance
made smarter

Ved at klikke på »Accepter alt« accepterer du, at vi kan indsamle oplysninger om dig til forskellige formål, herunder: Statistik og markedsføring