Universel uni- / bipolar signaltransmitter

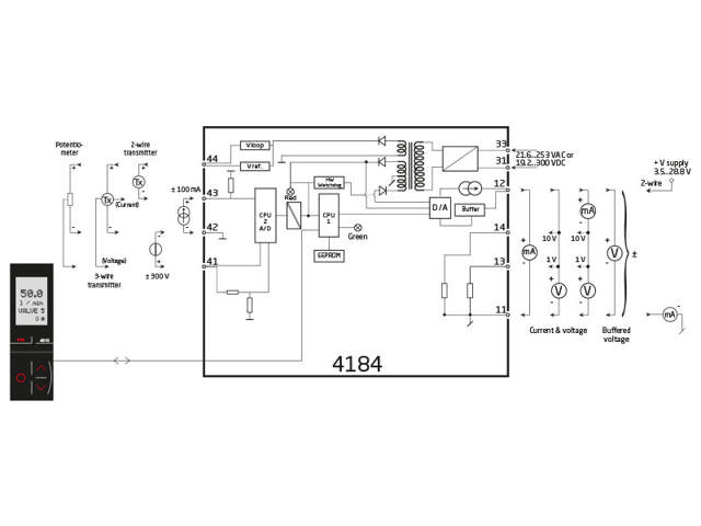
4184

mA/V uni-/bipolar indgang og udgang, bufferet udgang, isoleret indgang/udgang/forsyning
  • Måler DC-indgangssignaler op til ±300 V / ±100 mA med span ned til 25 mV / 0,5 mA
  • Aktiv/passiv strømudgang samt bufferet spændingsudgang
  • Hurtig reaktionstid < 20 ms og nøjagtighed bedre end 0,05%
  • Universel forsyning med 21,6…253 VAC / 19,2...300 VDC

Bemærk: Produkter fra webshoppen leveres med standardopsætning.

Performance
made smarter

Ved at klikke på »Accepter alt« accepterer du, at vi kan indsamle oplysninger om dig til forskellige formål, herunder: Statistik og markedsføring